Solar power
Our solar power setup reduces our carbon footprint and is a great example of how small-scale solar generation can help us live more sustainably. It seems like magic to be able harness the power of the sun to power our activities in the office/classroom, with easily accessible components.
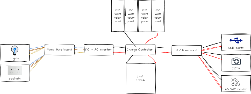
The diagram below illustrates our basic solar power setup designed to supply electricity to the office. The system includes four 120-watt solar panels connected to a charge controller, which regulates the energy flow to a 24V 200Ah battery. From the charge controller, power is distributed to both AC and DC circuits. The DC to AC inverter converts the stored DC power to AC, which is then directed to a mains fuse board that supplies electricity to lights and sockets within the office. Simultaneously, the charge controller feeds a 12V fuse board, powering USB ports, a CCTV system, and a 4G WiFi router. This configuration ensures that both AC and DC devices can be powered efficiently using solar energy, providing a reliable and sustainable energy solution for the office.
For anyone interested in setting up a reliable off-grid solar power system, "Off-grid Solar Power Simplified: RVs, Vans, Cabins, Boats and Tiny Homes" by Nick Seghers is an essential read. This book provides clear and concise guidance tailored for various off-grid applications. We highly recommend it for anyone looking to learn more about harnessing the power of the sun for sustainable living, there is a copy in the office if you fancy having a flick through, just ask one of the Green Team.


